Jenn-Air Electric Wall Oven W27200BC Timer Repair

What is the timer/clock part number for the Jenn-Air W27200BC Electric Wall Oven?

Timer part number 710002215 for Jenn-Air W27200BC

The W27200BC Electric Wall Oven uses timer part number 710002215.

Do you have a failed Jenn-Air W27200BC control panel? Click here:

Request Appliance Timer Service

We can repair or replace your faulty Jenn-Air W27200BC timer.

W27200BC are also sometimes referred to using these Alternative Names/Model numbers

Maytag W27200BC Electric Wall Oven, Whirlpool W27200BC Electric Wall Oven

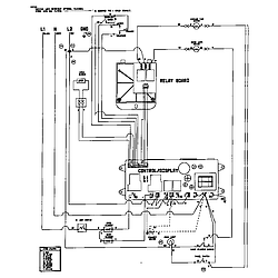
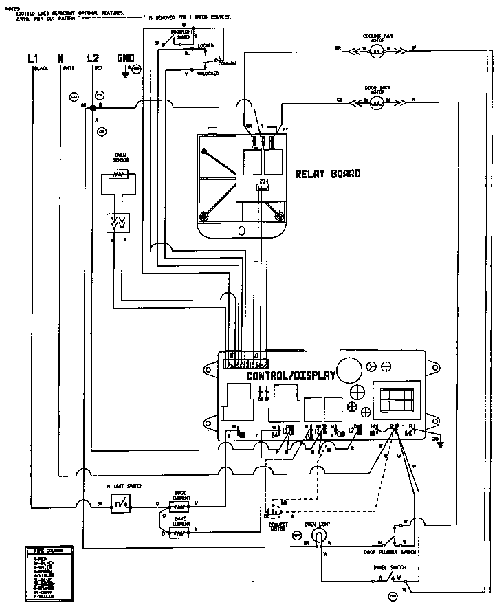
W27200BC Schematic and Wiring Diagrams

Control panel Parts diagram
W27200BC Electric Wall Oven Control panel Parts diagram
Internal controls Parts diagram
W27200BC Electric Wall Oven Internal controls Parts diagram
Body Parts diagram
W27200BC Electric Wall Oven Body Parts diagram
Oven Parts diagram
W27200BC Electric Wall Oven Oven Parts diagram
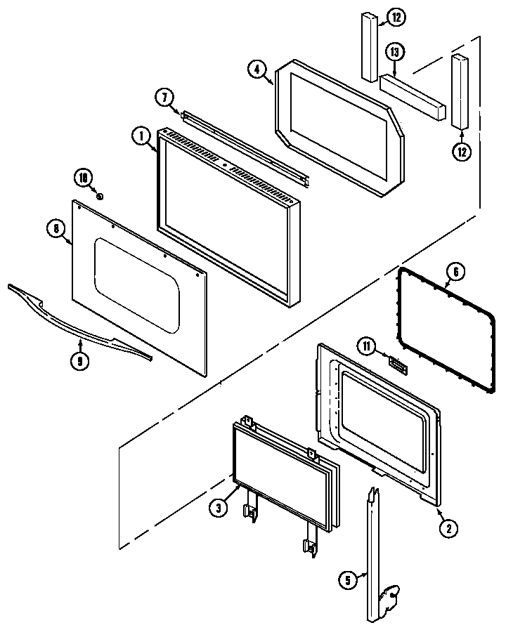
Door Parts diagram
W27200BC Electric Wall Oven Door Parts diagram
Wiring information (w27200b) (w27200w) Parts diagram
W27200BC Electric Wall Oven Wiring information (w27200b) (w27200w) Parts diagram

Recent Service Requests

CityProblem DescriptionResolution
Calgary, AlbertaNo digital display
Serial # 12255659QY
Repaired

Common problems for Jenn-Air Electric Wall Oven W27200BC Timer Repair

Are you encountering a similar problem as them? Contact us now and we will try to help you fix your W27200BC timer-related problem.
Have Jennair electric wall oven model W27200bc. Cuts out completely, clock and all. Had local repairman, (not Sears) who diagnosed faulty control panel? but he could not find replacement part through Jennair who said "no longer available). Is this the likely problem and if so does Sears stock the necessary part?