What is the timer/clock part number for the Jenn-Air W27100W Electric Wall Oven?
The W27100W Electric Wall Oven uses timer part number 71002123.
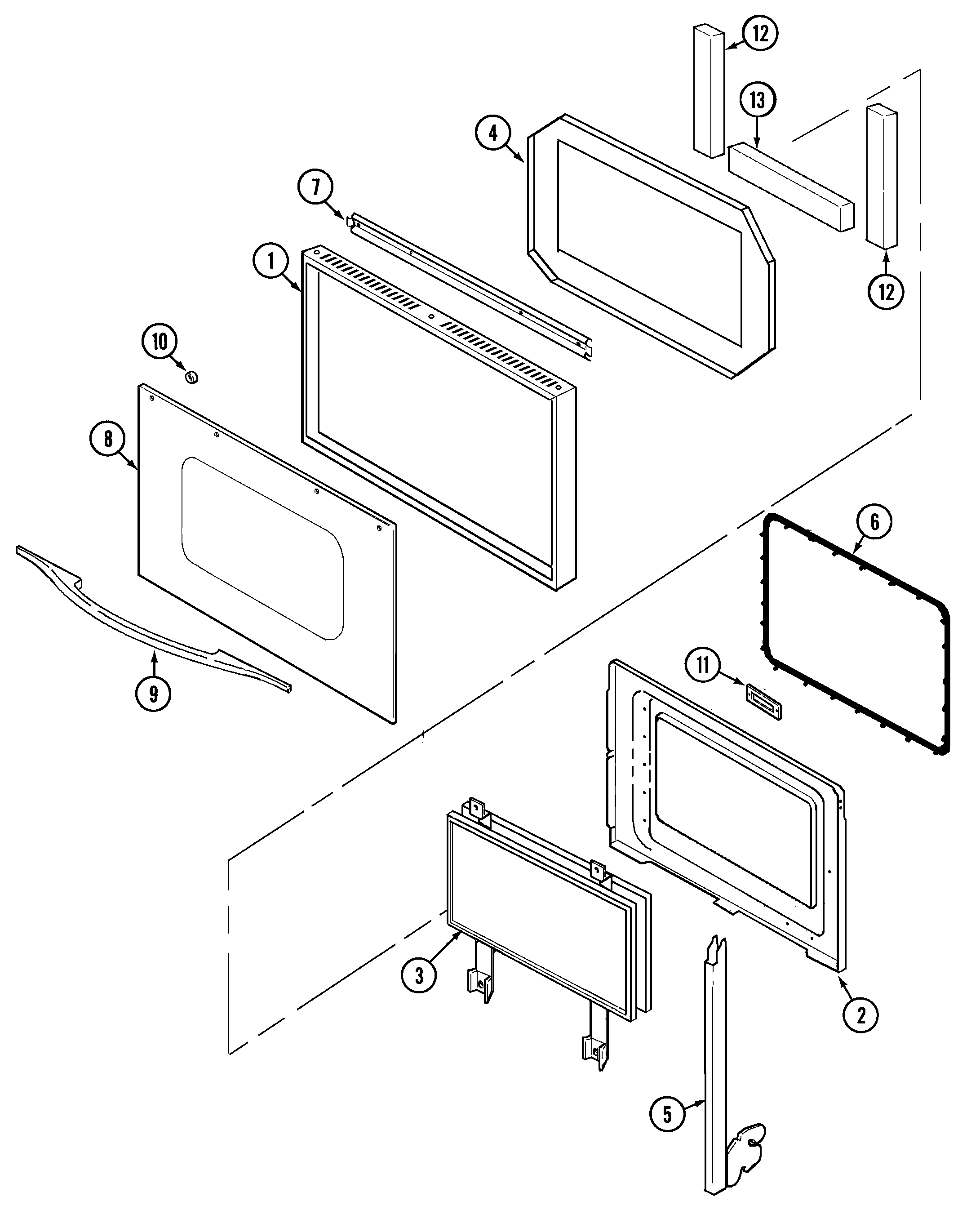
Do you have a failed Jenn-Air W27100W control panel? Click here:

We can repair or replace your faulty Jenn-Air W27100W timer.
W27100W are also sometimes referred to using these Alternative Names/Model numbers
Maytag W27100W Electric Wall Oven, Whirlpool W27100W Electric Wall Oven
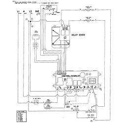
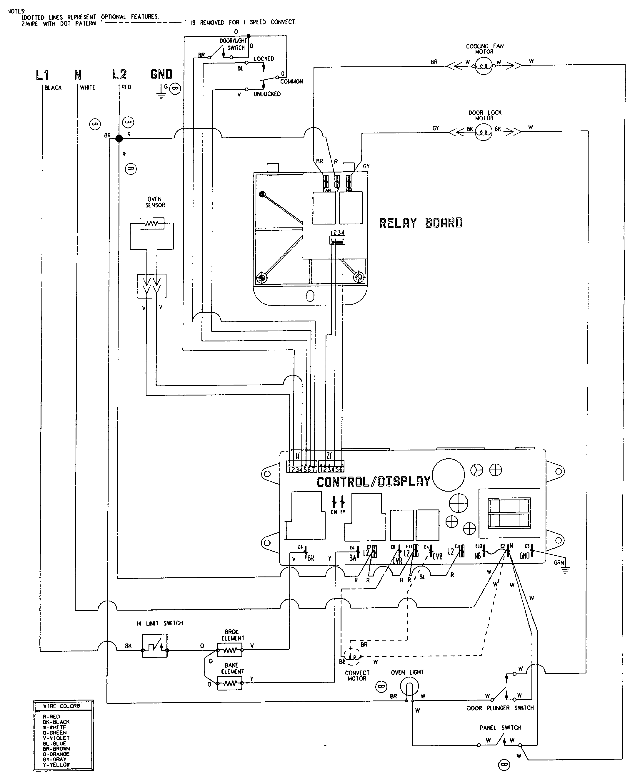
W27100W Schematic and Wiring Diagrams
| City | Problem Description | Resolution |
|---|
| denton, Texas | Hello! The oven will only go up to 350 degrees when you try to set it to a higher temperature. Do you have any of these parts on hand for purchase? We need it asap and could then send in ours if needed. Look forward to hearing from you!
817-5xx-xxxx
t...@gmail.com | Awaiting receipt of timer |
| Charleston, South Carolina | the oven will only go up to 350 degrees when you try to set it to a higher temperature | Repaired |
| Greens Fork, Indiana | Temperature selector for increasing not working | Awaiting receipt of timer |
| Skiatook, Oklahoma | Up down arrows to change temperature, run timer, etc. stopped working. Upon removal of timer, see that button top and connector below were broken off for this function | Repaired |
| St. James, Missouri | Was setting the temperature and the thing went wild. All the lights were on so you couldn't read a number and the self cleaning option started. Shut off breaker at the panel and couldn't get the door unlocked | Repaired |
| Fort Worth, Texas | Control board/panel does not power up. Failure due to power outage from power company and subsequent surge when power restored to house. Smells like burnt bakelite. | Awaiting receipt of timer |
Common problems for Jenn-Air Electric Wall Oven W27100W Timer Repair
Are you encountering a similar problem as them? Contact us now and we will try to help you fix your W27100W timer-related problem.