Jenn-Air Electric Slide-In Range SVE47100W Timer Repair

What is the timer/clock part number for the Jenn-Air SVE47100W Electric Slide-In Range?

Timer part number 71002331 for Jenn-Air SVE47100W

The SVE47100W Electric Slide-In Range uses timer part number 71002331.

Do you have a failed Jenn-Air SVE47100W control panel? Click here:

Request Appliance Timer Service

We can repair or replace your faulty Jenn-Air SVE47100W timer.

SVE47100W are also sometimes referred to using these Alternative Names/Model numbers

Maytag SVE47100W Electric Slide-In Range, Whirlpool SVE47100W Electric Slide-In Range

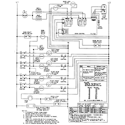
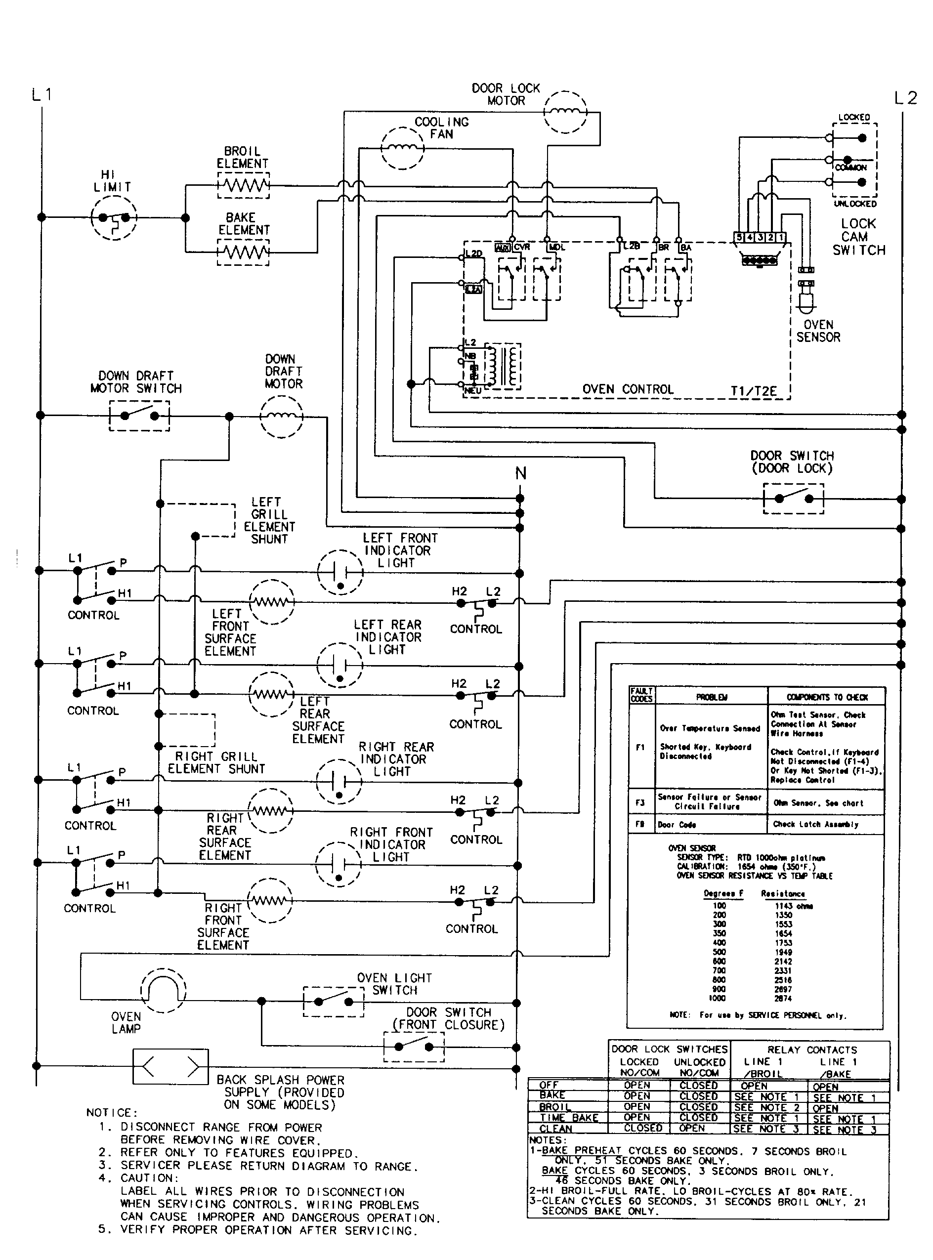
SVE47100W Schematic and Wiring Diagrams

Control panel Parts diagram
SVE47100W Electric Slide-In Range Control panel Parts diagram
Top assembly Parts diagram
SVE47100W Electric Slide-In Range Top assembly Parts diagram
Body Parts diagram
SVE47100W Electric Slide-In Range Body Parts diagram
Oven Parts diagram
SVE47100W Electric Slide-In Range Oven Parts diagram
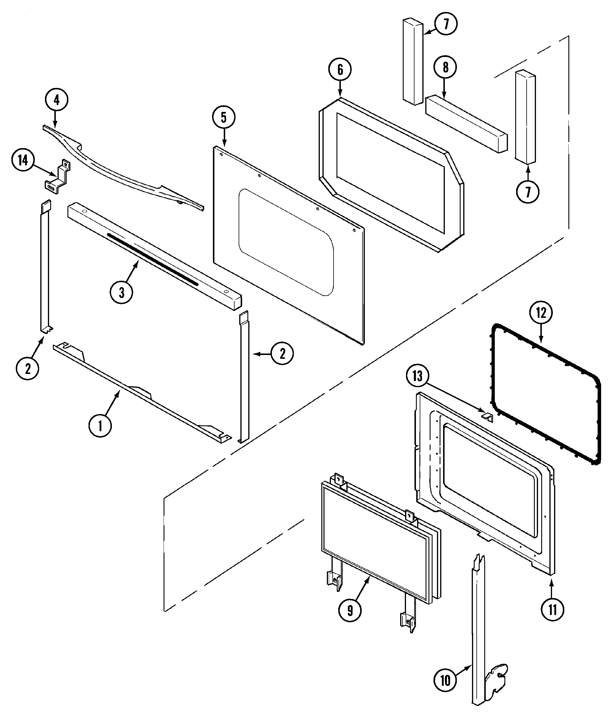
Door Parts diagram
SVE47100W Electric Slide-In Range Door Parts diagram
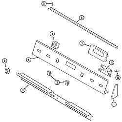
Access panel Parts diagram
SVE47100W Electric Slide-In Range Access panel Parts diagram
Blower assembly (plenum) Parts diagram
SVE47100W Electric Slide-In Range Blower assembly (plenum) Parts diagram
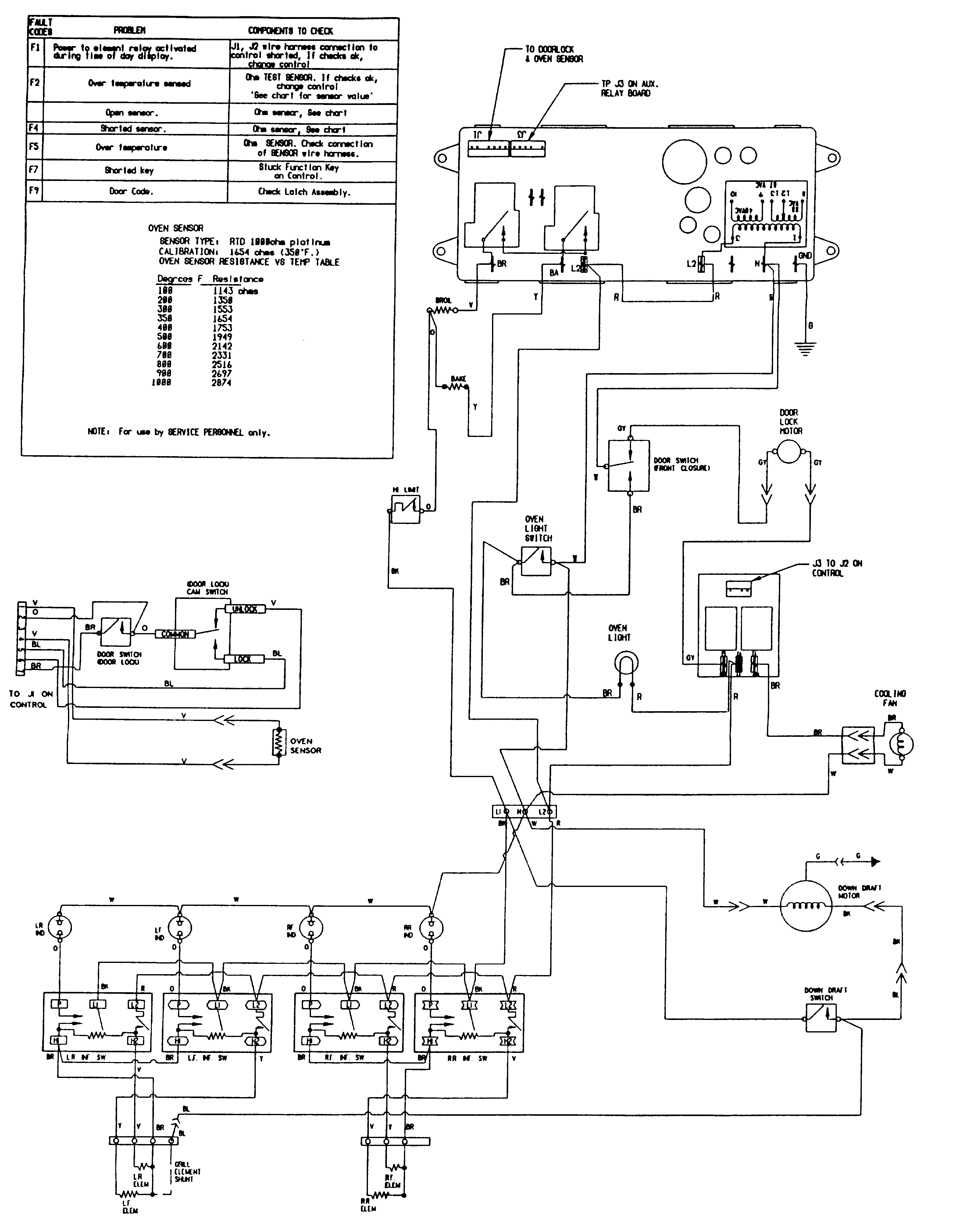
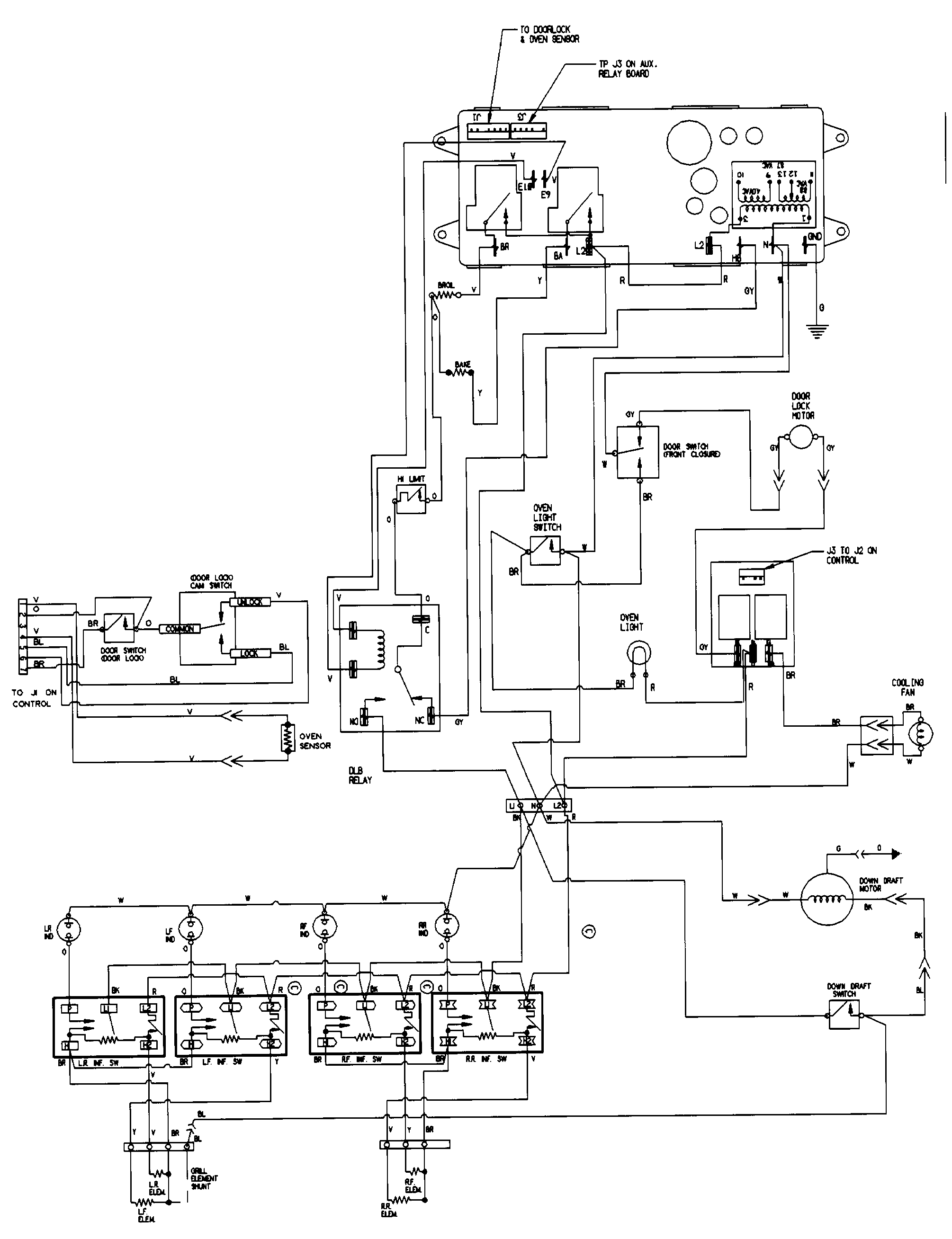
Wiring information (sve47100b/w) Parts diagram
SVE47100W Electric Slide-In Range Wiring information (sve47100b/w) Parts diagram
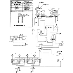
Wiring information (sve47100bc/wc) Parts diagram
SVE47100W Electric Slide-In Range Wiring information (sve47100bc/wc) Parts diagram
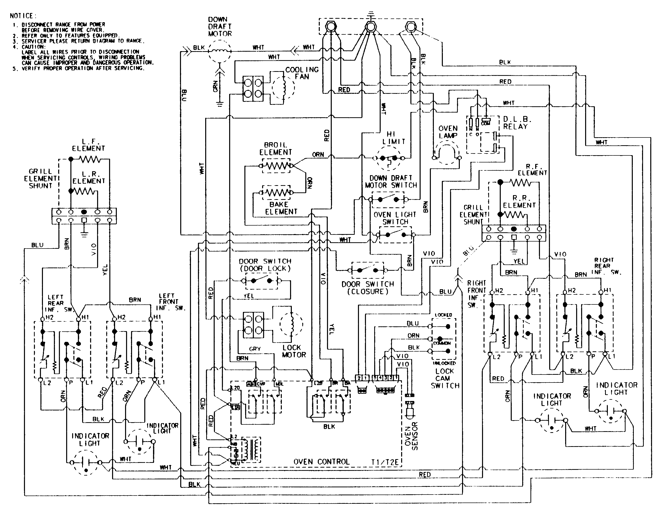
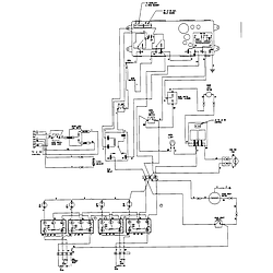
Wiring information (sve47100b/w-ser 15) Parts diagram
SVE47100W Electric Slide-In Range Wiring information (sve47100b/w-ser 15) Parts diagram
Wiring information(sve47100bc/wc ser 14) Parts diagram
SVE47100W Electric Slide-In Range Wiring information(sve47100bc/wc ser 14) Parts diagram

Recent Service Requests

CityProblem DescriptionResolution
Chambly, QuebecWhen oven gets up to temperature we either get a beeping sound with an F3 error message or an F5 message. I tested the temp sensor prop and sensor is in the values range.Repaired
Gatineau, QuebecTotally blank ( dark) no indication of powerRepaired
Plymouth, New HampshireThe control board has failedAwaiting receipt of timer
Alameda, CaliforniaDoesn't work.Beyond Repair
Jackson Center, OhioNot sure heating correctly. By the time we used oven thermometer, it wouldn't heat at all.Awaiting receipt of timer
Bend, OregonWhen oven gets up to temperature will begin beeping with an F3 error message or an F5 error code. I have replaced the temperature sensor and still have the same problem.Repaired
Cut Off, LouisianaMost buttons do not work. Display does not work. Removed from unit, one button broken behind key padRepaired
Saint Paris, OhioThe timer is working, but it is not illuminating. There are no lights whatsoever.Repaired
Ottawa, OntarioAfter power failure stove hummed / buzzed timer display was black clock, oven control did not work... a few hours later display lit up and everything worked perfectly.
This happened again but took a day to come back to life.
Last time after power failure it has been 3 days and has not come back to life... suspect it is dead
Repaired
Saint-Augustin-de-Desmaures, QuebecThe control board of my Jennair stove SVE47100WC is broken since I had an overvoltage issue in my house. Do you have a replacement part available? Or do you think it is repairable ?Repaired
Sweet Home, OregonBake element shorted out and did a melt down now there is no display on clock and fan runs constantly.Awaiting receipt of timer
New Florence, PennsylvaniaBAKE AND BROIL DO NOT WORK. EVERYTHING ELSE WORKS JUST FINERepaired
Seabrook Island, South CarolinaTimer push button plastic push rod broke off and button will not raise oven temperatureAwaiting receipt of timer
Taylors Falls, MinnesotaControl is dead, following a shorted bake element,cooling fan runs 24/7Repaired
Bozman, MarylandYou turn on the oven or broiler, but nothing happens. I believe the 30amp switch is blown on the timerRepaired
Fredericksburg, VirginiaNeither oven nor broiler will turn on.Awaiting receipt of timer
Clewiston, FloridaDisplay/Control went out following a series of power failures/surges.Repaired
Whitehall, PennsylvaniaThe exhaust fan does not work. I believe it is shorted out on the control board. Everything else on the oven timer works, i.e., clock, oven temp. display, etc.Awaiting receipt of timer
Viroqua, WisconsinShuts off after 10min. at 400deg.Repaired
Augusta, GeorgiaOven, Broiler and stove top do not work.Repaired

Common problems for Jenn-Air Electric Slide-In Range SVE47100W Timer Repair

Are you encountering a similar problem as them? Contact us now and we will try to help you fix your SVE47100W timer-related problem.
Oven door falls open and will not close tight on my Jenn-air Single oven Model #SVE47100w
I have a JennAire model # SVE47100W with an F9 message. What do I do?
Jenn Air Oven - SVE47100W - removed door to replace glass, gasket, light switch. Replaced door. Getting F9 error- oven will not heat; broiler will not heat. When looking up F9 error on internet indicated was door lock switch problem or ERC problem. I suspect I don't have a door switch connected, but where is it?
Jenn Air SVE47100W After Self Cleaning, door remains locked and code F3 Thank you.
I have a 1998 Jenn-aire Model SVE47100W oven. It fails intermittently and displays code "F2". I called the Jenn-aire people; they were unable to tell me what the code means (other than that it has something to do with electrical problems). What does it mean, and is there some intelligent way to perform diagnostics on this intermittent problem?
Jenn air SVE47100W slide in electric oven downdraft not working. Switch makes humming noise when turned on. We cleaned vents and blower parts.
Hi - I have a Jenn Air Model SVE47100W oven. It was purchased new in 1999. Today we turned on the self clean. Before time ran out, the cycle stopped and shows a message "F1". The fan stays on. I tried unplugging, but to no avail. Any ideas?
Jenn Aire 30" Slide-in oven Model Number SVE47100W Display Doesn't light. Have turned off power and tried to reset. Still doesn't light up. Is it worth fixing or should I replace? Bill
I have a Jenn-Air sve47100w - the F9 error code is on the panel. I think it's the door sensor on the top right corner (actually I can see it's borken). I'm having a hard time accessing the area to replace it. Do I have to remove the oven box?