Thermador Freestanding Electric Range REF30QW Timer Repair

What is the timer/clock part number for the Thermador REF30QW Freestanding Electric Range?

Timer part number 486752 for Thermador REF30QW

The REF30QW Freestanding Electric Range uses timer part number 486752.

Do you have a failed Thermador REF30QW control panel? Click here:

Request Appliance Timer Service

We can repair or replace your faulty Thermador REF30QW timer.

REF30QW are also sometimes referred to using these Alternative Names/Model numbers

Bosch REF30QW Freestanding Electric Range, REF30QW (9708 & UP), REF30QW(PRIOR-9708)

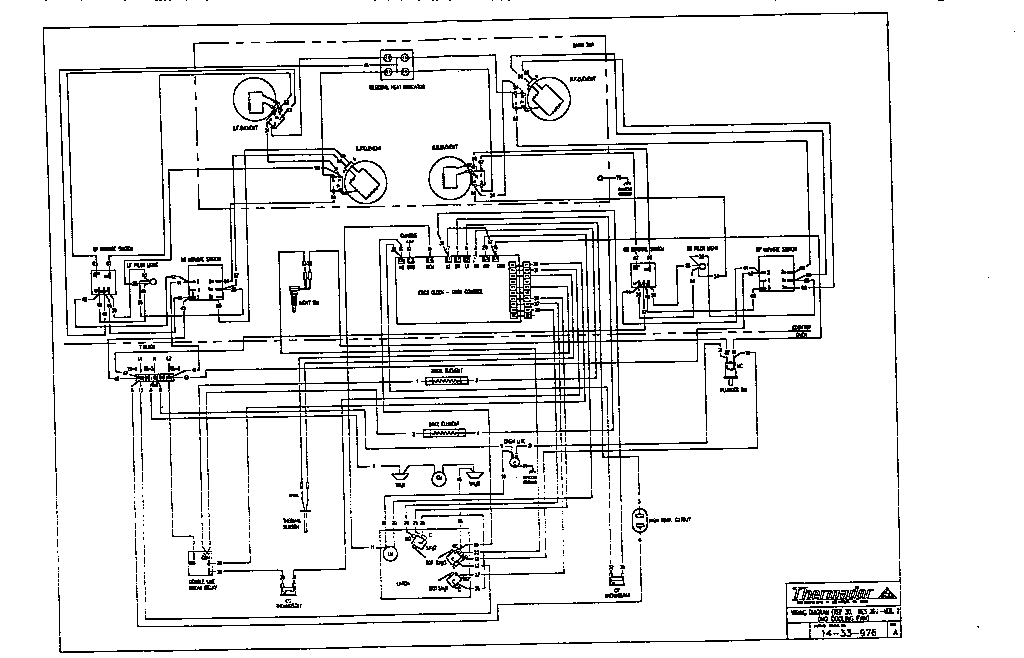
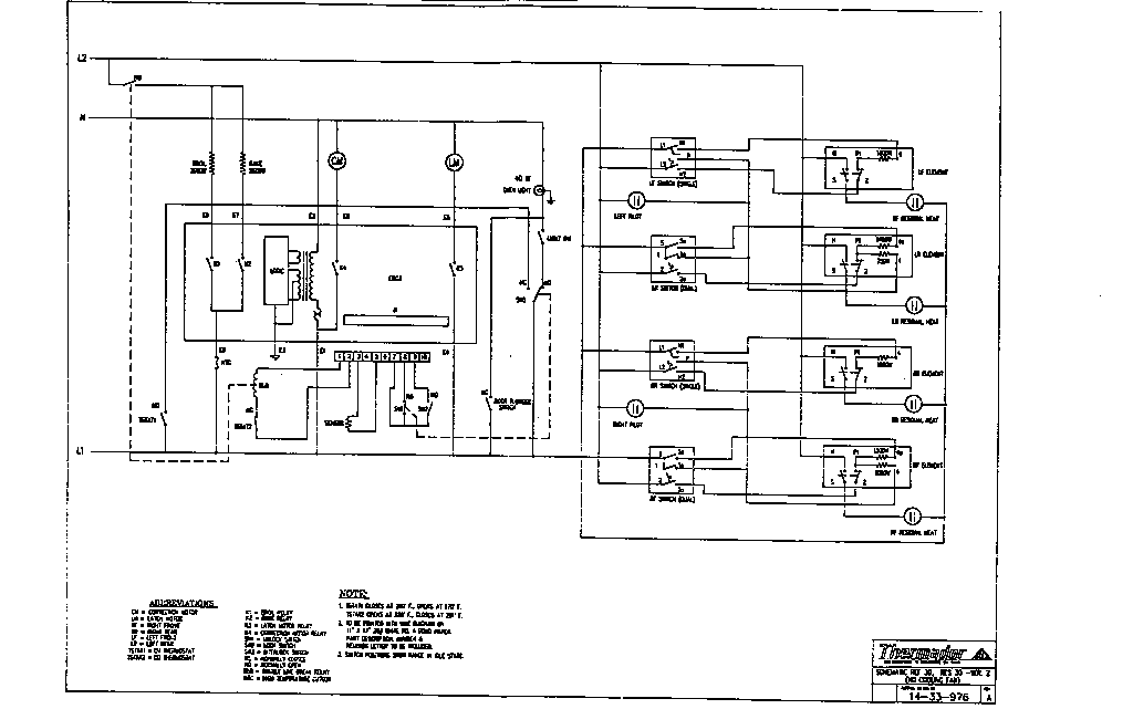
REF30QW Schematic and Wiring Diagrams

Maintop component Parts diagram
REF30QW Freestanding Electric Range Maintop component Parts diagram
Burner box assembly Parts diagram
REF30QW Freestanding Electric Range Burner box assembly Parts diagram
Free standing Parts diagram
REF30QW Freestanding Electric Range Free standing Parts diagram
Main oven liner and module Parts diagram
REF30QW Freestanding Electric Range Main oven liner and module Parts diagram
Storage drawer and base Parts diagram
REF30QW Freestanding Electric Range Storage drawer and base Parts diagram
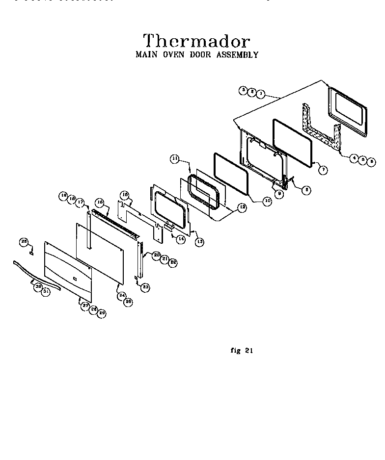
Main oven door assembly Parts diagram
REF30QW Freestanding Electric Range Main oven door assembly Parts diagram
Schematic Parts diagram
REF30QW Freestanding Electric Range Schematic Parts diagram
Wiring diagram Parts diagram
REF30QW Freestanding Electric Range Wiring diagram Parts diagram

Recent Service Requests

CityProblem DescriptionResolution
Springboro, OhioDIM DISPLAY CANNOT READ THE DISPLAY TO USE OVEN OR SEE CLOCK.Repaired
Davis, California1. F1 error code 2. Very dim displayRepaired
Etobicoke, OntarioWill not power on the oven, goes right to F1 or F3 error code.Repaired
NILES, IllinoisDIM DISLPAY FOR TEMPERATURE SETTINGS; CANNOT SEE THE SETTINGSAwaiting receipt of timer
Naples, FloridaDisplay is dim and barely readable. Especially the oven temperature.Repaired
Austin, TexasDim DisplayRepaired
Savannah, GeorgiaThe display on the clock/timer is very dim and can only be read with the kitchen lights turned off.Replaced with reconditioned timer
Rockport, MassachusettsComments from our appliance repair technician: The display brightness seems to be normal. The broil works fine. The bake looks to work on the display, but does not heat up. When I switched the bake and broil wire on the control, and then selected broil, the bake unit heated up. I suspect that the bake relay on the control is bad."Repaired

Common problems for Thermador Freestanding Electric Range REF30QW Timer Repair

Are you encountering a similar problem as them? Contact us now and we will try to help you fix your REF30QW timer-related problem.
We have a REF30QW range (oven), and have dropped some liquid into the top of the door (thru the air vents)...where it has now streaked the inside of the glass to which the handle is attached, i.e. the outer surface of the door, and the thermal glass inside. How do I clean it ? There are two screws on the inside, very close to the metal seal. Do I undo those ? Thanks Gordon Hogg
we have a THERMADOR range MODEL REF30QW SER# XXXXX QUESTU ION: CALL TECHNICHIAN AND HE ADVISES THAT UNIT NEEDS clock REPLACED. HOWEVER, clock IS NO LONGER AVAILABLE. WHAT CAN BE DONE TO REPAIR THIS UNIT WHICH IS FAIRLY NEW. I FAIL TO UNDERSTAND WHY SPARE PARTS ARE NO LONGER AVAILABLE NOR HAVE A REPLACEMENT FOR THE clock , THIS IS AN EXPENSIVE UNIT AND CAN BELIEVE THAT FOR A clock ,I MAY NEED TO REPLACE UNIT? PLEASE ADVISE WHAT CAN BE DONE TO RESOLVE THIS ISSUE, THANK YOU MR. LOU LO DICO
the push to start botton.door switch, thermal fuse and all t-stats test ok. I found that the clock has 120 volts but no neutral. I supplied neutral to the clock and it began turning but the dryer still doesn't run. I believe the clock gets the neutral thru the start switch on the motor. Could someone please help?
model no is red4440vq1.I have the clock coming and will install it,my question is ; what setting do I put the knob on when I attach the new clock to the knob,any other tips on installation would help.
I've got a problem. First, a little background information. The dryer was in the middle of a cycle got extremely hot, like an oven to the touch, and stopped working. It would not come on. Thus, I researched and decided to switch out the hi-limit thermostat and the thermal cut-off fuse, thinking that the the thermal cut-off fuse had blown. I was correct. After replacing these two parts, the dryer would heat up, but still would not come on. I am assuming it has something to do with the motor. Please if anyone knows what to do next, please help and give me some advice. I would greatly appreciate. Justin Branscomb Roper dryer model # RED4440SQ0
hello! I bought a roper dryer model RED4440VQ. well it does not shut off! In any setting! now heres the thing i have returned it and the new one did the same thing! also i have moved it from it original location to a new area...the vent is a little higher than the actual dryer...does that matter!? Jason
I have a electric roper dryer. The clock does not time out or move It gets no heat. I replaced the clock, still does not work. I have checked heating element it is ok checked all the thermostats for continuity they all have continuity. I have heard about a thermal fuse but dont know where it is.The air flow is great. Dont really know how to check the temperature switch. What else can it be and how do i check the temp selector switch.
I have a Roper dryer by Whirlpool Coporation Heavy Duty Extra Large Capacity 6 cycle / 3 temperature Model: RED4340SQ1 Serial #: MU4980113 Type: D433-RLE-2406026-FM54 About 5 days ago the clock quit working on my dryer. I would turn the dryer on & it just kept going - I found this out by waking up in the middle of the night & it was still going. Yesterday it quit blowing warm air. You can tell air is blowing & it is oscillating just fine. It just cool air. I am a single mom & can't afford a new dryer at this point. I am fairly handy - any suggestions on repairing djt1963
The thermal fuse keeps blowing, after the first one went, I cleaned the vent tube. It lasted for a few weeks then blew again. I replaced the fuse and the vent tube, and cleaned the entire vent system. Again it lasted 2/3 weeks and blew again. I tested the 4 wire thermostat (2 red and 2 violet wires) red has continuity and violet has approx 692k ohms. After doing some research on your site I removed the heating element and found the upper coil contacting the housing. And from another post, someone had a problem with the motor not working and the heater staying on. From what I can remember I believe the heating element would stay on constantly when turned on, and the door opened. I went to re-check but left the motors thermal fuse out and the wire shorted against the case, long story short the clock sparked. was my original problem the heater element or the motor itself?
Hello - My dryer stopped working and I replaced the following: 1 of AP3132867 (3392519) - Dryer Thermal Fuse 1 of AP3131939 (3387134) - Dryer cycling thermostat 1 of AP3094244 (279816) - Dryer thermal cut-off kit 1 of AP3131941 (3977767) - Dryer hight-limit thermostat After this, the dryer still does not start. I will occasionally, start about 5-10 minutes later on its own. Please help. Anthony