Thermador Drop-In Electric Range RED30VQW Timer Repair

What is the timer/clock part number for the Thermador RED30VQW Drop-In Electric Range?

Timer part number 486752 for Thermador RED30VQW

The RED30VQW Drop-In Electric Range uses timer part number 486752.

Do you have a failed Thermador RED30VQW control panel? Click here:

Request Appliance Timer Service

We can repair or replace your faulty Thermador RED30VQW timer.

RED30VQW are also sometimes referred to using these Alternative Names/Model numbers

Bosch RED30VQW Drop-In Electric Range, RED30VQW (9708 & UP), RED30VQW(PRIOR-9708)

RED30VQW Schematic and Wiring Diagrams

Maintop component Parts diagram
RED30VQW Drop-In Electric Range Maintop component Parts diagram
Burner box assembly Parts diagram
RED30VQW Drop-In Electric Range Burner box assembly Parts diagram
Drop-in Parts diagram
RED30VQW Drop-In Electric Range Drop-in Parts diagram
Snorket assembly Parts diagram
RED30VQW Drop-In Electric Range Snorket assembly Parts diagram
Base assembly Parts diagram
RED30VQW Drop-In Electric Range Base assembly Parts diagram
Main oven liner and module Parts diagram
RED30VQW Drop-In Electric Range Main oven liner and module Parts diagram
Base with toe kick red30vq Parts diagram
RED30VQW Drop-In Electric Range Base with toe kick red30vq Parts diagram
Storage drawer and base Parts diagram
RED30VQW Drop-In Electric Range Storage drawer and base Parts diagram
Main oven door assembly Parts diagram
RED30VQW Drop-In Electric Range Main oven door assembly Parts diagram
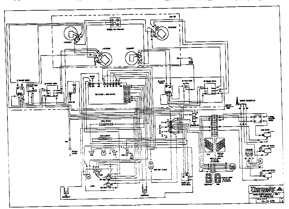
Wiring diagram Parts diagram
RED30VQW Drop-In Electric Range Wiring diagram Parts diagram
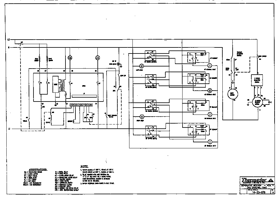
Schematic Parts diagram
RED30VQW Drop-In Electric Range Schematic Parts diagram

Recent Service Requests

CityProblem DescriptionResolution
Huntington Beach, CaliforniaControl panel LED is getting very dim. Everything else seems to be working fine.Awaiting receipt of timer
Boucherville,, QuébecBeyond Repair
Boucherville,, QuébecReplaced with reconditioned timer
Boucherville,, QuébecLe timer indique seulement l'heure. Toutes les autres foctions ne fonctionnent pas incluant l'alimentation du four et broilBeyond Repair
Boucherville,, QuébecBeyond Repair
Chandler, QuébecNumber is pale, dont see the number temperature corectlyReplaced with new in-stock timer
Chandler, QuébecNumber is pale, dont see the number temperature corectlyReplaced with new in-stock timer
Chandler, QuébecNumber is pale, dont see the number temperature corectlyReplaced with new in-stock timer
PORT-DANIEL, QuébecNUMBER IS PALE, DONT SEE THE NUMBER CORRECTLYReplaced with reconditioned timer
MURRELLS INLET, South CarolinaINTERMITTENT BAKING /BROILINGTimer inspected, no repairs necessary
shawinigan, Québecthe oven is not baking at more than 220 FRepaired
shawinigan, QuébecThe temperature in the oven don't go up than 220 at bake. The element is good.Repaired
Redmond, WashingtonOven bake element will not energize. Broil element, convection, clock and timer functions appear to be working correctly.Awaiting receipt of timer
Redmond, WashingtonOven bake element will not energize. Broil element, convection, clock and timer functions appear to be working correctly.Awaiting receipt of timer
Post Falls, Idahowhen you turn the circuit breaker to apply power to the stove the beeper for the timer comes on and will not shut off. Cannot use the oven at all.Awaiting receipt of timer

Common problems for Thermador Drop-In Electric Range RED30VQW Timer Repair

Are you encountering a similar problem as them? Contact us now and we will try to help you fix your RED30VQW timer-related problem.
i need to know what color, and what wires do what off the back off the ignition key are. i need to know what ones are what and the color. thanks mike 2003 vw jetta 1.8t 5 spd
Hi, I drive a VW Passat B5.5 1.9 TDI (Red I) 05' Model - Was Driving on a smooth road last Thursday evening when the Air-Bag Warning light came on and has stayed on. It happened before when it was under warranty and I was told it was a sensor beneath the rear seat. Have noticed however a rattle in the passenger seat (Seems to be something solid in the seat like possibly a 300mmx200mmx10mm panel that's loose). I know there are a number of sensors around the car so I brought it to the Main Dealer today who was ever so unhelpful. I've got it booked in but I dont want to take an afternoon off work next Friday for a loose connection. Any suggestions?
2000 VW Beetle, 1.8L Turbo - Red Engine Temp light flashes and beeps but engine temp is not overheated. Resevoir is full, replaced temp sensor at rear of engine. Turn ignition switch off and restart and light will go out for a minute or so and then come back on. A/C compressor goes off when temp light come on but does not come back on when light goes out, compressor eventually will come back on.
Car temp gauge goes to red after 30 to 40 miles. Mondeo 2ltr auto 2002. Just been serviced.oil changed and coolent flushed. Left running for 30 mins in garage and no sign of fault. After a 30 mile run it heats up again. Could it be a water pump?
My 2003 New beetle with 23k miles showed a red flashing hot engine light as I was driving last night. I stoped for about ten minutes and when i rurned the car on the check coolant light came on and again the flashing lihot engine light showed up. I checked the coolant level and it is fine , it is also red, what is the issue?
My 1987 vanagon waterboxer engine was recently rebuilt. Following the rebuild, The oil pressure light/buzzer have come on intermittently when the car deaccelerates from freeway speeds to a stop. During the last two months The mechanic has tried ALL remedies to fix it to no avail. I told him I wouldn't pay him until this issue was resolved. The day after this he told me he had fixed the car and sure enough No buzzer or red light, However I also noticed that the seat belt buzzer which ordinarily went off when I put keys in ignition and opened the car door, now no longer functions. Are the two areas connected? Could he have disabled something to make the oilpressure warning go off that also made the seat belt buzzer not function? Driving the car from California to the East coast and want to be sure my rebuild is good.
2000 VW beetle 2.0 -need the layout of fuses I am not able to get odbcII reader to work
My 2004 VW Jetta GLS has the red thermometer light and chime come on when the car is started. The temperature gauge slowly moves up then stops right in the middle of the oven. Is this an indicator that the water pump should be replaced, or something else (or just an annoying electrical glitch) ?