Thermador Freestanding Dual Fuel Range RDF30QB Timer Repair

What is the timer/clock part number for the Thermador RDF30QB Freestanding Dual Fuel Range?

Timer part number 486752 for Thermador RDF30QB

The RDF30QB Freestanding Dual Fuel Range uses timer part number 486752.

Do you have a failed Thermador RDF30QB control panel? Click here:

Request Appliance Timer Service

We can repair or replace your faulty Thermador RDF30QB timer.

RDF30QB are also sometimes referred to using these Alternative Names/Model numbers

Bosch RDF30QB Freestanding Dual Fuel Range, RDF30QB (9708 & UP), RDF30QB(PRIOR-9708)

RDF30QB Schematic and Wiring Diagrams

Gas maintop component Parts diagram
RDF30QB Freestanding Dual Fuel Range Gas maintop component Parts diagram
Non-sequence manifold assembly Parts diagram
RDF30QB Freestanding Dual Fuel Range Non-sequence manifold assembly Parts diagram
Burner box assembly Parts diagram
RDF30QB Freestanding Dual Fuel Range Burner box assembly Parts diagram
Gas control valve detail Parts diagram
RDF30QB Freestanding Dual Fuel Range Gas control valve detail Parts diagram
Jet holder assembly detail Parts diagram
RDF30QB Freestanding Dual Fuel Range Jet holder assembly detail Parts diagram
Free standing Parts diagram
RDF30QB Freestanding Dual Fuel Range Free standing Parts diagram
Main oven liner and module Parts diagram
RDF30QB Freestanding Dual Fuel Range Main oven liner and module Parts diagram
Storage drawer and base Parts diagram
RDF30QB Freestanding Dual Fuel Range Storage drawer and base Parts diagram
Main oven door assembly Parts diagram
RDF30QB Freestanding Dual Fuel Range Main oven door assembly Parts diagram
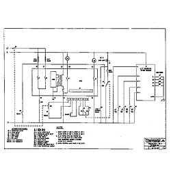
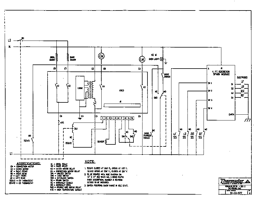
Schematic Parts diagram
RDF30QB Freestanding Dual Fuel Range Schematic Parts diagram
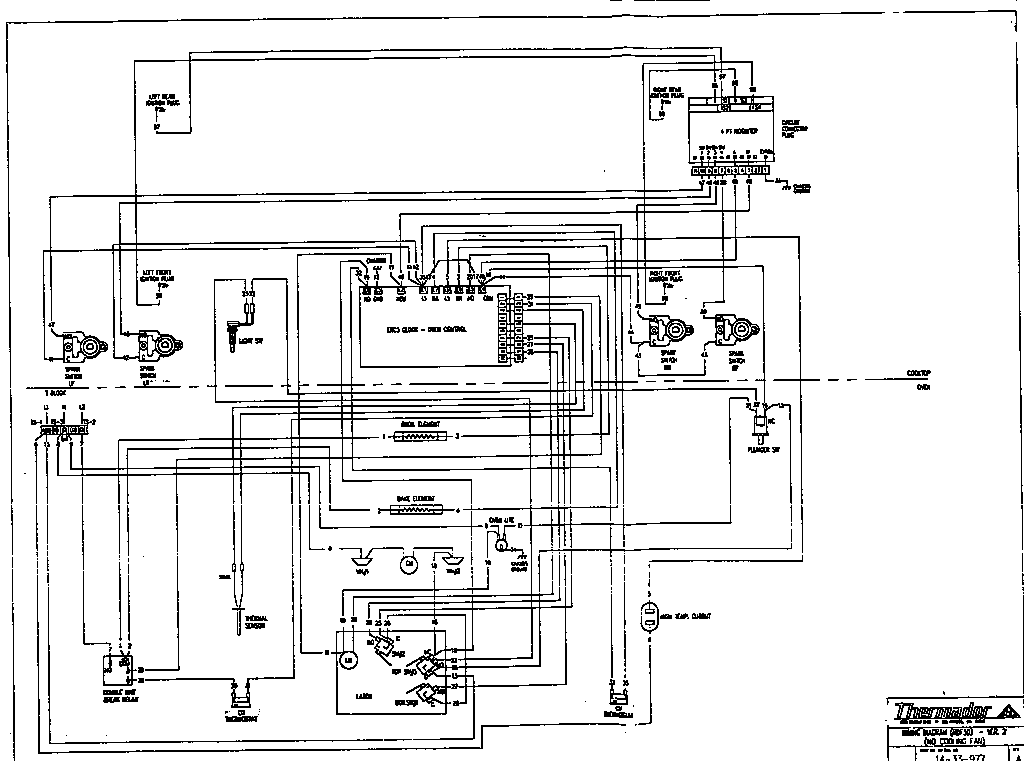
Wiring diagram Parts diagram
RDF30QB Freestanding Dual Fuel Range Wiring diagram Parts diagram

Recent Service Requests

CityProblem DescriptionResolution
Webster, New YorkCannot read display and minus button is not workingAwaiting receipt of timer
Webster, New YorkCannot read display and minus button is not workingAwaiting receipt of timer
Woodside, CaliforniaDim displayRepaired
PORTLAND, Oregon1st problem is display is very dim. 2nd problem is random reset -- clock reset and oven turns off -- happens several times per day. The easiest / most sure-fire way to reproduce that problem is to set the clock and wait 24 hours. It will definitely reset in that time. If it still has correct time after 24 hours, then you fixed it! If unable to fix, please contact me -- I prefer to wait for a refurbished unit to become available instead of getting this one back.Repaired
San Diego, CaliforniaDim displayAwaiting receipt of timer
Bellingham, WashingtonOriginal symptoms were dim diplay, no oven and no broiler, only clock function. Already had Circuit Board Medics repair the board. They informed me that I had a bad display, and could not repair that problem.Replaced with reconditioned timer
Bellingham, WashingtonOriginal symptoms were dim diplay, no oven and no broiler, only clock function. Already had Circuit Board Medics repair the board. They informed me that I had a bad display, and could not repair that problem.Replaced with reconditioned timer
Palo Alto, Californiauintis 20yrs old, display brightness degraded starting at 10yrs, now almost unreadable

serial number is 95110110
Awaiting receipt of timer
Barrie, OntarioF-1 flashing on timer - ongoing audio beeping when range plugged in
- display notes "locked"

Happened after using broiler and range was off
Howard quoted $129 for repair
Awaiting receipt of timer
Northport, New YorkDisplay does not light up, so I can not see the oven temp or which function it is on.Replaced with reconditioned timer
New York, New YorkcAN'T SEE THE OVEN TEMPERATURE SETTINGSReplaced with reconditioned timer
Southampton, PennsylvaniaBroiler remain on continuously when bake or convect is selected. Rest works fine.Repaired
Newmarket, OntarioF1 error code, display going dimmer over time, control reset many times during cooking cycle, timer resets tooRepaired
Greenbank, WashingtonTimer lights have become too faint to read. In other regards oven works fine.Repaired
Poulsbo, WashingtonOven controls don't work at all. No Display Visable. Oven light and Gas cooktop still work.Repaired
Bergen, New YorkNot shipping old timer. Purchase new timer 486752Replaced with new in-stock timer

Common problems for Thermador Freestanding Dual Fuel Range RDF30QB Timer Repair

Are you encountering a similar problem as them? Contact us now and we will try to help you fix your RDF30QB timer-related problem.
I have a thermador range model # XXXXX I cannot set the oven temperature. This started after we changed the time on Sunday morning. Every time we turn the oven on it goes to off. The clock works fine.
I have a Thermador oven model RDF30QB where the bake element did not get hot. I replaced it with a new one and that didnt work either. Could it be the thermostat or something else? The broiler works fine though.
The oven in my Thermador RDF30QB won't heat up. I had a repair man in who said it was in the electronic control board 486752, I sent it to Core Centric Solutions. It was repair and the repair man returned to my house and installed the control board. The oven still won't heat up. He told to send it back to Core Centric and it came back a second time. And it still won't heat up. If I attach the wire for the for the broiler to the sensor for the oven the oven will heat up, but because it is the broiler I can't control the temperature. If I attach the oven wire to the broiler sensor the broiler won't come on. What should I try now? How can I get the oven to heat up? I have already paid the repair man $225 and with the cost to Core Centric and the shipping I am $375 into a 16 year old range. I don't want to give any more money to the repair guy and I would like to fix this one myself and save up for a new oven. Thank you in advance for your response.